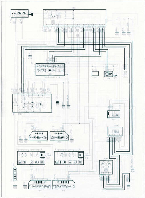
BBOO. Batterie.
BSI1. Calculateur habitacle.
BMF1. Boîtier maxi-fusible.
BH12. Boitier 12 fusibles dans l'habitacle.
BM34. Boitier fusible moteur.
CAOO. Contacteur à clé.
CP01. Prise 12 Volts avant.
CP02. Prise 12 Volts.
CP03. Prise 12 Volts arrière.
CVOO. Commodo ICOM 20001.
C001. Prise de diagnostic.
C200. Connecteur d'alimentation de prise caravane.
0004. Combiné d'instruments.
10- -. Contacteur de démarrage.
12- -. Système de gestion moteur.
1211. Pompe à combustible.
1220. Sonde de température de liquide de
refroidissement.
1261. Capteur de position pédale d'accélérateur.
1262. Papillon motorisé.
1313. Capteur de régime moteur.
1320. Calculateur de gestion moteur.
16- -. Système de transmission automatique.
1630. Calculateur de transmission automatique.
1635. Bloc électro-hydraulique de transmission
automatique.
20- -. Système de feux de brouillard.
2100. Contacteur de stop.
2110.3e feu stop.
22- -. Système de feux de recul.
2200. Contacteur de feux de recul.
23- -. Système de centrale clignotant.
2300. Commutateur de signal de détresse.
2340. Feu répétiteur latéral gauche.
2345. Feu répétiteur latéral droit.
2520. Avertisseurs sonores.
26- -. Système de projecteur.
2610. Projecteur gauche.
2615. Projecteur droit.
2630. Feu arrière gauche.
2633. Ëclaireur droit de plaque de police.
2635. Feu arrière droit.
2636. Ëclaireur gauche de plaque de police.
2670. Projecteur antibrouillard gauche.
2675. Projecteur antibrouillard droit.
3002. Contacteur de porte AVD.
3003. Contacteur de porte ARD.
3006. Commutateur de plafonniers.
3007. Relais d'éclairage plafonnier.
3020. Plafonnier arrière.
3030. Plafonnier central.
3060. Éclairage miroir de courtoisie gauche.
3061. Éclairage miroir de courtoisie droit
3106. Éclairage de gauche de coffre arrière.
3110. Contacteur d'éclairage de boite à gants.
40- -. Système centralisé combiné.
41- -. Système de température + niveau d'huile moteur.
4100. Indicateur température + niveau d'huile moteur.
LÉGENDES
47- -. Système de fermeture centralisée.
4704. Contacteur de fermeture capot.
4730. Contacteur de ceinture de sécurité AVG.
4731. Contacteur de ceinture de sécurité AVD.
49- -. Système de détection des anomalies.
50- -, Essuie glace avant.
5001. Capteur de pluie.
5015. Moteur d'essuie glace avant.
5115. Pompe lave-vitre avant/arrière.
52- -. Essuie glace arrière.
5215. Moteur d'essuie glace arrière.
5405. Pompe de lave-phare.
6005. Contacteur de lève-vitre droit.
6036. Platine de commande de lève-vitres et rétroviseur
gauche.
61- -. Système de fermeture/ouverture des vitres.
6100. Contacteur de lève vitre ARG.
6131. Lève vitre ARD.
6132. Lève vitre ARG.
62- -. Système de fermeture/condamnation du véhicule.
6202. Ensemble serrure de porte avant gauche.
6207. Ensemble serrure de porte avant droit.
6220. Contacteur de condamnation des portes.
6222. Ensemble serrure de coffre.
6239. Calculateur de portes latérales coulissantes.
6244. Contacteur AVG de porte coulissante gauche.
6246. Contacteur arrière de porte latérale coulissante
gauche.
6248. Moteur de porte latérale coulissante droite.
6249. Contacteur AVD de porte coulissante droite.
6250. Moteur de porte latérale coulissante gauche.
6251. Contacteur arrière de porte latérale coulissante
droite.
6253. Moteur de condamnation de porte ARD.
6255. Moteur de condamnation de porte ARG.
6264. Relais de sécurité enfants.
6267. Led de sécurité enfant porte droite.
6268. Led de sécurité enfant porte gauche.
6270. Capteur de frein porte coulissante gauche.
6271. Capteur de frein porte coulissante droit.
6272. Actionneur d'ouverture de serrure gauche.
6273. Actionneur d'ouverture de serrure droite.
6274. Serrure à contact intégré gauche.
6275. Serrure à contact intégré droite.
6282. Contacteur d'ouverture de coffre.
63- -. Calculateur de siège passager.
6303. Ensemble de réglage de siège passager.
6325. Moteur de glissière de siège passager.
6339. Calculateur de porte latérales coulissantes.
6355. Moteur d'inclinaison du dossier de siège
passager.
6365. Relais de réglage du siège passager.
64- -. Système de rétroviseur.
6410. Rétroviseur gauche.
6415. Rétroviseur droit.
6440. Rétroviseur intérieur électrochromique.
65- -. Système de retenue lairbags et ceinturesl.
66- -. Système de projecteurs.
6616. Capteur de hauteur de caisse avant.
6617. Capteur de hauteur de caisse arrière.
68- - Système de toit ouvrant.
6800. Contacteur de toit ouvrant.
6811. Moteur de toit ouvrant impulsionnel.
6812. Moteur de toit ouvrant impulsionnel (2e rang)
6813. Moteur de toit ouvrant impulsionnel (3e rang)
6818. Contacteur de toit ouvrant (2e rang).
6819. Contacteur de toit ouvrant (3e rang)
72- -. Ordinateur de bord.
7215. Écran multifonction.
73- -. Système de régulation de vitesse.
7308. Contacteur de sécurité du régulateur de vitesse
(frein).
7500. Calculateur de radar de recul.
7504,'Haut-parleur d'aide au stationnement.
7510. Radar de recul ARG.
7511. Radar de recul AR.
7512. Radar de recul AR.
7513. Radar de recul ARD.
76- -. Système de contrôle de la pression des
pneumatiques.
7602. Capteur de pression des pneumatiques.
78- -. Système ESP
7800. Calculateur du système ESP.
80- -. Système de climatisation.
8025. Façade de climatiseur.
8053. Ventilateur habitacle additionnel gauche.
8120. Lunette arrière dégivrante.
82- -. Système d'antidémarrage codé.
8209. Transpondeur.
83- -. Système de siège chauffant.
8302. Rhéostat siège chauffant AVG.
8303. Rhéostat siège chauffant AVD.
8327. Nappe temporisation siege chauffant AVG.
8328. Nappe temporisation siège chauffant AVG.
8329. Nappe temporisation siege chauffant AVD.
8330. Nappe temporisation siège chauffant AVD.
8331. Calculateur de régulation de siège chauffant AVG.
8332. Calculateur de régulation de siège chauffant AVD.
86- -. Système d'alarme antivol.
8602. Alarme antivol.
8603. Contacteur d'alarme antivol.
8605. Sirène alarme antivol.
8606. Led d'alarme antivol.
8607. Émetteur à ultrason.
8608. Émetteur à ultrason.
9030. Calculateur de porte AVG.
9035. Instruments de bord.
9050. Calculateur de porte AVD.
CODES COULEURS
BA. Blanc
OR. Orange
BE. Bleu
RG. Rouge
BG. Beige
RS. Rose
GR. Gris
VÉ. Vert
JN.Jaune
VI. Violet
MR. Marron
VJ. Vert/jaune.
NR. Noir

Feux de position

Feux de croisement - feux de route (projecteurs halogène)

Feux de croisement - feux de route (projecteurs au xénon)

Feux de brouillard avant et arrière

Feux de stop

Feux de recul (boîte de vitesses manuelle)

Feux de recul (moteur DW10 avec transmission automatique)

Bruiteur feux restés allumés

Clignotants et signal danger

Avertisseur sonore

Éclairage intérieur

Bruiteur ceinture de sécurité

Bruiteur oubli clé

Bruiteur de porte ouverte

Essuie-glace avant

Essuie-glace arrière

Pompe lave-glace avant/arrière

Lave-projecteurs

Leve-vitres électrique

Lève-vitres électrique arrière

Portes latérales coulissantes motorisées

Siège passager à commande électrique

Siège conducteur à commande électrique

Condamnation centralisée

Supercondamnation centralisée

Lunette arrière, vitre et rétroviseurs chauffants (climatisation manuelle)

Lunette arrière. Vitre et rétroviseurs chauffants (climatisation
automatique)

Alarme antivol (sans supercondamnation)

Alarme antivol (avec supercondamnation)

Rétroviseurs à commande électrique

Rétroviseur(S) électrique(S) rabattable(S) indexé(S) à la marche arrière (boite
de vitesses manuelle)

Rétroviseur(S) électrique(S) rabattable(S) indexé(S) à la marche arrière (moteur
DW10 avec transmission automatique)

Toit ouvrant

Ordinateur de bord

Régulation de vitesse

Détection de sous gonflage

Aide au stationnement (boîte de vitesses manuelle)

Aide au stationnement (moteur DW10 avec transmission automatique)

Transpondeur

Sièges chauffants
Calculateur habitacle (BSI)
Méthodes et conseils pratiquesDoinjimées techniques
À l'avant
Suspension à roues indépendantes de type pseudo Mac-Pherson avec triangle
inférieur et barre stabilisatrice. Combiné ressort hélicoïdal et amortisseur
formant
l'élément de suspension.
Barre stabilisatrice fixée au ...
Méthodes et conseils pratiques
La commande
et la sélection des vitesses se fait par câbles et ne nécessitent aucun
réglage. Les câbles de commande et
de sélection sont indissociables.
La boite de vitesses se dépose seule par le dessous du véhicule.
...
Commande
MAÎTRE-CYLINDRE
Maître-cylindre tandem à clapet.
Diamètre du piston : 22,2 mm.
SERVOFREIN
Servofrein à dépression (fournie par une pompe à vide) de type EVA 2
(Emergency Valve Assistant = Assistance au Freinage d'Urgence).
Le servofrein poss&e ...