LÉGENDES
BB01. Batterie.
BM34. Boîtier fusible habitacle.
BSI1. Calculateur habitacle.
C001. Prise de diagnostic.
CAOO. Contacter à clé.
0004. Combiné d'instruments.
1005. Relais s'interdiction de démarrage.
1010. Démarreur.
1020. Alternateur.
11-. Système de préchauffage.
1115. Capteur référence cylindre.
1221. Sonde de température combustible.
1150. Boîtier préchauffage.
1159. Bougies de préchauffage.
1211. Pompe et jauge à combustible.
1208. Pompe d'injection diesel.
1220. Sonde de température de liquide
de refroidissement.
1233. Électrovanne de régulation
turbocompresseur.
1253. Électrovanne EGR.
1261. Capteur position pédale accélérateur.
1263. Électrovanne EGR + papillon.
1264. Électrovanne SWIRL.
1276. Réchauffeur combustible.
1282. Calculateur de filtre à particules.
1283. Pompe d'additif de combustible.
1284. Injecteur d'additif de combustible.
1285. Électrovanne de réchauffage air admission.
1289. Électrovanne de réchauffage eau admission.
1310. Débitmètre d'air.
1312. Capteur pression air admission.
1313. Capteur régime moteur.
1320. Calculateur de gestion moteur.
1321. Capteur haute pression combustible.
1322. Régulateur haute pression combustible.
1331. Injecteur cylindre n1.
1332. Injecteur cylindre n2.
1333. Injecteur cylindre n3.
1334. Injecteur cylindre n4.
1343. Sonde de haute de température gaz
d'échappement aval.
1341. Capteur de pression différentiel filtre
à particule.
15-. Système de refroidissement.
1502. Relais du motoventilateur première vitesse.
1504. Relais des 2 motoventilateurs.
1509. Relais du motoventilateur seconde vitesse.
1511. Motoventilateur droit.
1512. Motoventilateur gauche.
1630. Calculateur de transmission automatique.
1635. Bloc électro-hydraulique de transmission
automatique.
2100. Contacteur de stop.
40-. Système de refroidissement moteur.
4010. Contacteur de niveau de liquide de refroidissement.
4100. Sonde de température et de niveau d'huile.
4110. Sonde de pression d'huile.
4320. Contacteur de présence de bouchon
de réservoir.
72-. Ordinateur de bord.
7306. Contacteur de sécurité du régulateur de
vitesse (embrayage).
7308. Contacteur de frein redondant.
78-. Système ESP.
80-. Système de climatisation.
8009. Presostat.
9035. Afficheur kilométrique.
CODES COULEURS
BA. Blanc -
BE. Bleu -
BG. Beige -
GR. Gris -
JN . Jaune -
MR. Marron -
NR. Noir -
OR. Orange -
R G . Rouge -
RS. Rose -
VE. Vert -
VI. Violet -
VJ. Vert/jaune.
DÉMARREUR - ALTERNATEUR (boîte de vitesses manuelle)

DÉMARREUR - ALTERNATEUR (moteur DW10 avec transmission automatique)

GESTION MOTEUR DW10 (avec ou sans FAP)

FILTRE À PARTICULES (moteur DW10)

GESTION MOTEUR DW12

FILTRE À PARTICULES (moteur DW12)

RÉCHAUFFAGE EAU MOTEUR AVEC BRÛLEUR CHAUFFAGE ADDITIONNEL (boîte de vitesses manuelle)

RÉCHAUFFAGE EAU MOTEUR AVEC BRÛLEUR CHAUFFAGE ADDITIONNEL (moteur DW10 avec transmission automatique)

REFROIDISSEMENT MOTEUR (boîte de vitesses manuelle)

REFROIDISSEMENT MOTEUR (moteur DW10 avec transmission automatique)

NIVEAU ET ALERTE DE TEMPÉRATURE DU LIQUIDE DE REFROIDISSEMENT (boîte de vitesses manuelle)

NIVEAU ET ALERTE DE TEMPÉRATURE DU LIQUIDE DE REFROIDISSEMENT (moteur DW10 avec transmission automatique)

NIVEAU, PRESSION ET TEMPÉRATURE D'HUILE MOTEUR

JAUGE À COMBUSTIBLE

Implantation des différents composants du système de gestion moteur dans le
compartiment moteur
Couples de serrageDonnees techniques
Direction à crémaillère montée en arrière du berceau avant avec colonne de
direction à 2 tronçons rétractables articulés par joint de cardan. Assistance
hydraulique à assistance variable en fonction du régime moteur. R&ea ...
Barres de toit
Utiliser les barres de toit
Pour utiliser les barres de toit
transversales, débloquez les quatre
leviers de verrouillage situés à la base
des pieds de chaque barre.
Depuis le côté gauche, faites-les
coulisser dans leurs rails jusqu'au
cran désir& ...
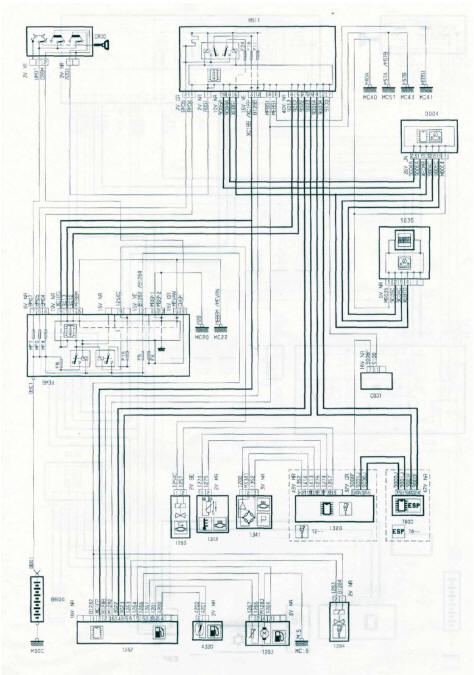
Schéma électrique de gestion de la transmission automatique
BB00 : Batterie.
BM34 : Boîte à fusibles compartiment moteur
(platine à 34 fusibles).
BSI1 : Boitier de servitude intelligent habitacle.
CA00 : Contacteur à clé.
C001 : Connecteur de diagnostic.
0004 : Combiné d'instruments.
10- : Report sur groupe d&e ...